地磅信號線
作者:admin 發布時間:2019-12-23 05:27:39 瀏覽次數 :652
地磅專用信號線
地磅信號線為行業專用屏蔽線,一般的五金店沒得賣,須到專業的銷售地磅的廠家去購買。因為去地磅廠家買線還可以教你接線方法,必要時還可以上門指導并提供專業的技術服務。

地磅線怎么接?
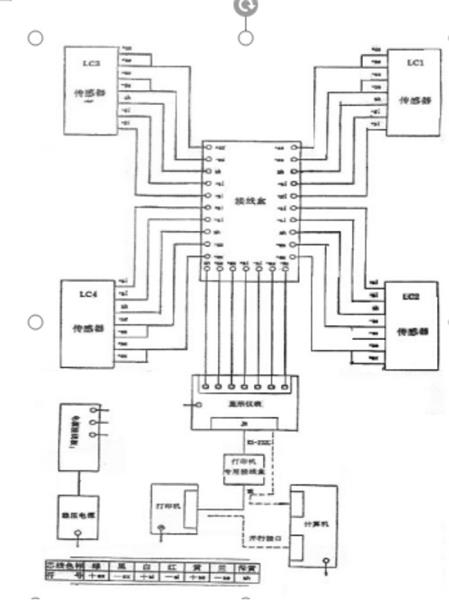
地磅是由地磅秤臺、傳感器、儀表、接線盒、信號線這幾大零部件組成的。貨車上磅時將物體的重量傳遞給秤臺,然而傳感器又將秤臺給予的重量轉換成可測的電信號通過接線盒和信號線傳輸到儀表上,儀表再通過專業軟件處理,顯示重量讀數,所以地磅信號線的一段是接在接線盒上,另一頭接在儀表上的。排地磅信號線的時候建議串上排線管,以免日后被老鼠咬斷。下面給您提供一張地磅的接線方法圖:
